2025年09月22日 09:47:51 来源:江苏天瑞仪器股份有限公司 >> 进入该公司展台 阅读量:8
LDAR泄漏voc检测仪的技术特点#技术新闻,LDAR泄漏voc检测仪,溯源排查voc检测仪,无组织现场应急voc检测仪,土壤voc检测仪,防爆智能VOC检测仪
据技术部6月26日10点45分透露:LDAR泄漏voc检测仪的技术特点#技术新闻
(/c137331/products/d.html)
产品简介
YI、仪器简介和功能特点:
LDAR泄漏voc检测仪是款通过防爆认证的VOCs总量(TVOC)检测仪,很好的满足客户对于多种现场快速检测VOCs总量(TVOC)的需求。VOC-3000的功能特点:FID检测器(氢火焰离子化检测器)、整机体积小、重量轻、检测性能好、量程范围广、操作简单。
VOC-3000便携式VOCs检测仪很好的满足GB20950-2020《储油库大气污染物排放标准》、GB 20951-2020《油品运输大气污染物排放标准》、GB20952-2020《加油站大气污染物排放标准》、(HJ733- 2014)《泄漏和敞开液面排放的挥 发性有机物检测技术导则》和GB37822-2019《挥发性有机物无组织排放控制标 准》等标准的挥发性有机物(VOCs )泄漏检测要求。


应用域
二、仪器应用:
1、石化、化工、制药、树脂、化肥等行业
2、LDAR (泄漏检测与修复)检测
3、土壤VOCs检测
4、工厂车间环境VOCs检测
5、无组织现场应急检测
6、固定污染源排放快速检测
7、VOCs治理设施的效果评估
8、VOCs溯源排查
9、废水池VOCs逸散检测
10、加油站和油库油气回收泄漏检测

工作原理
三、氢火焰离子化检测器(FID)原理:
氢火焰离子化检测器(FID),它是典型的破坏性、质量型检测器、是以氢气和空气燃烧生成的火焰为能源,当有机化合物 进入以氢气和氧气燃烧的火焰,在高温下产生化学电离,电离产生比基流高几个数量的离子,在高压电场的定向作用下,形成离子流,微弱的离子流经过高阻放大,成为与进入火焰的有机化合物量成正比的电信号,因此可以根据信号的大小对有机物进行定量分析。氢火焰检测器的特点结构简单、性能youyi、kekao、响应迅速、检测和线性范围广。FID的突出优点是对几乎所有的有机物均有响应,特别是对烃类灵敏度高且响应与碳原子数成正比。它对H?0、CO?和CS?等无机物不敏感,对气体流速、压力和温度变化不敏感。

技术参数
四、技术参数:
1、检出限:0.5ppm
2、量程范围:0-50000ppm
3、度:读数的土 10%或3ppm,取zuida值
4、响应时间:丁90在3.5内(采样管长1米)
5、氢气瓶:容量100ml、zuida工作压力20MPa
6、氢气使用时间:满气使用12小时以上
7、电池工作时间:10h
8、主机重量:3.85Kg
9、外壳尺寸(长*宽*高cm):25.0*19.3*6.2
10、防爆标志:Ex d ia mb IIC T4 Gb
11、使用环境温度:-10℃~+45℃
五、蓝牙手操器:
手操器由防爆智能手机和天瑞便携VOCs分析软件组成,手操器通过蓝牙和仪器进行通讯,APP实现蓝牙连接、点火、校准、读数、结果记录和查询。

六、仪器标配置:
1、VOC-3000主机
2、天瑞便携VOCs分析软件
3、防爆智能手机
4、采样探头套件
5、充气套件
6、电池充电器
7、便携箱
8、双肩背包
9、标气袋

七、天瑞仪器LDAR产品整体解决方案包含:
LDAR项目全过程管理APP(gaoxiao的建档神器),高品质的LDAR检测仪器(VOC-3000、VOC-5000、VOC-9000)安全kekao的数据云服务(LDAR云)
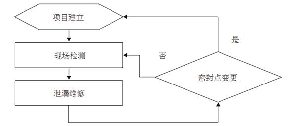
LDAR工作流程:

项目建立是密封点建档的过程,建档流程:密封点排查、密封点信息填写、密封点拍照标注、生成组件台账。天瑞仪器的建档神器(LDAR项目全过程管理APP)可以gaoxiao的完成密封点建档工作。

现场检测,LDAR项目负责人通过LDAR项目全过程管理APP分配检测任务,检测员在LDAR项目全 过程管理APP下载检测任务,按照分配的密封点信息进行检测,可达密封点用检测仪VOC-3000或探测者(VOC-5000)进行检测,高空密封点用检测仪VOC-9000(红外热成像仪)扫描,密封点的检测 台账和红外热成像视频自动保存在LDAR项目全过程管理APP并可以无线同步到LDAR云平台,然后计算排放量。

复测,检测值大于泄漏限值时就判定为泄漏密封点,通过LDAR项目全过程管理APP生成维修工单提供企业的维修人员, 维修人员维修好后通知检测公司进行复测, 维修信息和复测台账无线同步到LDAR云平台,然后计算减排量。
生成报表,可生成企业 LDAR 轮普查表-汇总、企业 LDAR 轮普查表-装置统计、企业 LDAR 轮普查表-延迟修复、企业 XXXX 年LDAR 普查表、装置密封点检测结果统计表等表格。
统计分析,对密封点、组件类型、排放量等信息进行统计分析。
公司简介Corporate Profile
江苏天瑞仪器股份有限公司是具有自主知识产权的高科技企业,注册资本46176万。旗下拥有苏州天瑞环境科技有限 公司、北京邦鑫伟业技术开发有限公司、深圳市天瑞仪器有限公司、上海贝西生物科技有限公司、天瑞环境科技(仙桃 )有限公司、四川天瑞环境科技有限公司六全资子公司和江苏测检测技术有限公司、上海磐合科学仪器股份有限公司 、沁水璟盛生活垃圾全资源化有限公司三控股子公司。总部位于风景秀丽的江苏省昆山市阳澄湖畔。公司业从事光谱 、色谱' 质谱等分析测试仪器及其软件的研发、生产和销售。公司被授予“火炬计划重点技术企业”,“江苏省 技术企业”,“江苏省软件企业”,“江苏省科技创新示范企业”,“江苏省规划布局内重点软件企业”,“江苏省 光谱分析仪器工程技术研究中心”等荣誉称号。
产品具有际先的技术水平,X荧光光谱仪系列产品被认定为“重点新产品”和"江苏省技术产品”。产 品品种齐全,为环境保护与食品安全、工业测试与分析及其它域提供业解决方案。天瑞仪器将以“行业技术lingdaozhe"的姿态,不断探究分析域的dianfeng。为客户提供加xianjin的产品和加满意的服务,同时为电子、电器、珠宝、玩 具、食品、建材、冶金、地矿、塑料、石油、化工、医药等众多行业提供为完善的行业整体解决方案,从而推动中经济化。

相关关键词:便携式VOC检测仪,氢火焰检测器voc检测仪,油库油气回收便携式voc检测仪,LDAR泄漏voc检测仪,溯源排查voc检测仪,无组织现场应急voc检测仪,土壤voc检测仪,防爆智能VOC检测仪,工厂车间voc检测仪,天瑞FID便携式voc检测仪,固定污染源voc测试仪,废水池逸散voc检测仪,便携式voc检测仪价格,便携式voc检测仪,便携式voc检测仪分析原理,便携式voc检测仪使用步骤,如何安装便携式voc检测仪,工厂车间环境如何使用voc检测仪,天瑞防爆便携式voc检测仪证书,手持式voc检测仪有多重,手持式便携式voc检测仪尺寸,手持土壤voc检测仪,手持voc检测仪厂址,产手持式voc检测仪,手持voc检测仪公司简介,手持式voc检测仪如何充气,手持voc检测仪充电多久
原创作者:江苏天瑞仪器股份有限公司