2025年12月16日 09:47:31 来源:浙江力士霸泵业有限公司 >> 进入该公司展台 阅读量:6
离心泵作为一种通用机械,在航天航空、石油化工以及农业排灌等众多领域都有着广泛的应用,对于各种生产装置的正常运行起着至关重要的作用。由于悬浮颗粒物的磨蚀造成离心泵失效广泛存在于各种工程实践中,Roco M C 分析颗粒的运动规律后得出过流部件的磨损原因为颗粒的直接冲击、紊乱冲击和滑动摩擦。
赵以奎通过数值模拟分析得出随着颗粒直径的不断增大,固体颗粒呈现向叶轮工作面偏移的趋势,由此造成叶轮工作面的切削磨损;固相体积浓度的增加对颗粒在叶轮流道内的分布略有影响;叶轮的磨损主要发生在叶轮进口处和叶轮的出口段。
刘娟通过高速影像技术研究得出大质量的颗粒的运动轨迹包角大,轨迹偏向叶片工作面,对叶片工作面的撞击几率大,撞击的区域集中在叶片头部和工作面的中前部;小质量颗粒的运动轨迹向叶片工作面方向的偏转较小,与叶片工作面的撞击几率较小,且撞击区域集中在叶片的头部和出水边。
杨敏官通过试验发现叶轮流道中间轴截面上,在叶轮进口处多为小粒径颗粒,分布较均匀;沿径向,逐渐有大粒径颗粒,且大部分位于压力面及附近,吸力面及其附近区域多为小粒径颗粒,至出口处大粒径颗粒分布趋于均匀。由此可见,输送含有微量悬浮颗粒液体时的磨损破坏不容小视,在前期离心泵选型过程中就应考虑该因素,以确定合适的泵型。
失效案例分析
案例背景
下图为某15 万t 精制盐水项目供货一批钛材离心泵,其装置中膜过滤循环泵工艺参数具体如表1 所示,前期初步选型为单级闭式叶轮型离心泵,采用常规背靠背式双端面非集装式机械密封,其结构剖面图如图1 所示。



原因分析
前期选型泵为闭式叶轮,叶轮前后盖板与泵体、泵盖形成的腔体,介质颗粒物于前泵腔A 处堆积,形成“砂轮磨损”效应,致使泵体口环处及泵体前腔壁磨损;介质通过叶轮平衡孔进入后泵腔在B 处堆积,同样致使泵盖产生磨损。原机械密封采用双端面多弹簧结构的非平衡型机封,介质可以通过机封腔进入弹簧元件,致使其卡顿失效。

改进方案
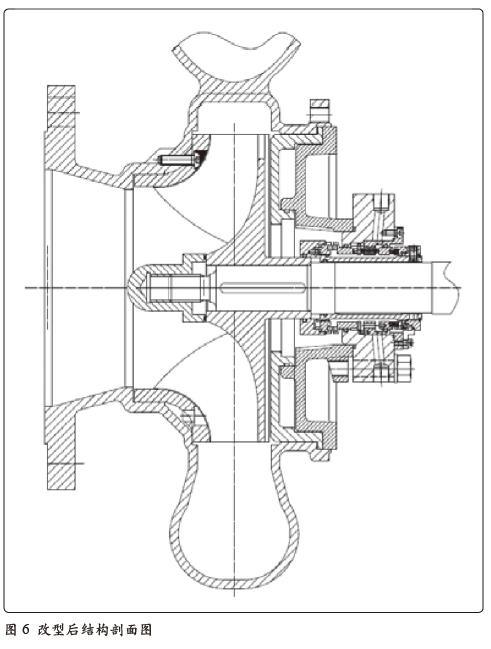
针对以上问题及原因分析,对现泵型结构进行改型,改型后结构剖面图如图6 所示,具体分析如下:
1. 泵体前泵腔增加前耐磨板;
2. 叶轮更换为半开式叶轮,取消叶轮前盖板,控制叶轮与前耐磨板之间间隙≤ 1mm,避免悬浮颗粒的堆积,使悬浮颗粒的流动性更好;
3. 取消平衡孔,叶轮后盖板增设背叶片,以平衡轴向力;悬浮颗粒在背叶片离心力的作用下不易进入密封腔,达到防止固体颗粒在密封腔沉积的目的。
4. 叶轮与泵盖间增设后耐磨板,控制叶轮与后耐磨板之间间隙≤ 1mm,避免悬浮颗粒进入后泵腔;
5. 泵盖整改为大锥腔结构,腔壁设计成条形导流槽结构,防止颗粒在密封腔堆积,且有利于停车后介质从机封腔排走;
6. 机械密封采用我公司独特设计的弹簧元件外置式集装式双端面机械密封,弹簧固定在弹簧座上不转动,补偿性好;其弹簧不会与介质接触,不会发生像一般机封因弹簧腐蚀,结晶物卡顿使弹簧失效等问题;其密封面液膜的形成靠API682 中PLAN 54外冲洗的冲洗液, 减少密封面磨损。
离心泵选型注意事项
化工离心泵的选型是至关重要的一项工作,在选型前期,首先要明确最基本的选型条件,现对选型过程中,介质的物化特性及现场工况参数的注意事项作一说明:
输送介质的物理化学特性输送介质的物化特性直接影响着泵的性能、材料及结构,是选型时需要考虑的首要因素。如介质特性(腐蚀性、磨蚀性以及有毒性等)、含固量及颗粒的大小以及介质密度及粘度等。当介质中含固量较大时,应考虑泵型是否满足工况要求,含固量过大,应选取渣浆泵或旋流泵;当介质粘度过大时,应对性能参数进行换算,因为对于叶片泵而言,随着介质粘度增大,其流量、扬程下降,所耗功率增加;对容积泵而言,随着介质粘度增大,一般泄漏量下降,容积效率增加,泵的流量增加,但其总效率下降,泵的功耗增加。
工况参数
现场工况参数是泵选型的最重要的依据,最基本参数有流量、扬程、进/ 出口压力、温度及现场装置汽蚀余量和操作状态等。其中流量在选型过程中要按额定流量考虑,操作温度按温度考虑,尤其注意温度对介质特性的影响,工艺操作有可能导致介质温度发生变化,温度是影响介质粘度和汽化压力的重要因素。
结论
1. 输送含有微量悬浮固体颗粒时,叶轮的磨损主要表现在出口段的工作面。
2. 开式叶轮可以有效地避免泵体与叶轮配合处产生“砂轮效应”。
3. 当输送介质中含有固体颗粒或易结晶物时,离心泵轴向力的平衡方式不宜采用平衡孔,可采用背叶片形式,以防止颗粒物通过平衡孔进入后泵腔造成泵盖磨损。
4. 锥形密封腔有助于防止颗粒在摩擦副堆积,且有利于停车后介质从机封腔排走。解决在恶劣工矿条件下(含微量固体颗粒、介质易结晶和温度高)机封使用寿命短的问题。
摘自:泵友圈