2025年12月26日 08:12:15 来源:深圳市晶诺威科技有限公司 >> 进入该公司展台 阅读量:20
关于高稳低相噪OCXO恒温晶体振荡器工作原理,晶诺威科技解释如下:
恒温晶体振荡器(OCXO)是通过温度控制电路将晶体谐振器和振荡电路保持在一个特定的极小温度范围内,利用在这个温度附近晶体谐振器的频率温度系数小的特性,将外界温度变化对振荡器输出频率的影响降低至最小。OCXO恒温晶体振荡器被广泛应用于各个领域,是通讯、导航、雷达、电子对抗及许多高精度测量仪器的部件。
一、晶体谐振器的切型
为了实现恒温晶体振荡器的低相位噪声、高精度、高频率温度稳定度的指标,需要对晶体振荡器的切型进行合理选择,由于DT、CT、BT 等切型晶体的频率温度特性较差,因此恒温晶体振荡器常用的晶体切型有AT 切和SC 切(应力补偿切割,Stress Compensated Cut)两种。

SC 切晶体特性:
1、SC 切改善了晶体的短期频率稳定度和频率老化;
2、恒温区域内频率温度系数小,更适宜于恒温晶体振荡器;
3、相同工作频率和泛音次数的晶体,SC 切有更高的Q 值。
二、相位噪声控制
1、主振电路选用在同样的晶体激励电平时输出更高的信号功率,可减少放大器引入的调相噪声;
2、选择低噪声有源器件;
3、 晶体管的静态工作点要选择在应用点上;
4、 减小无源网络的噪声,主要是减小电阻的热噪声和电流噪声来实现;
5、 选用Q 值高的晶体谐振器;
6、优化调整电路参数,尽量提高晶体谐振器的有载Q 值;
7、当电路选定后确定合理晶体的频差、适当加大负载电容;
8、合理控制晶体两端的输入阻抗和输出阻抗,因为外接阻抗和旁路电阻的热噪声使晶体有载Q 值下降。
三、恒温控制
恒温晶体振荡器需要将晶体与振荡电路置于恒温槽中,目的在于当外界温度发生变化时,使晶体和振荡电路受影响降到最小,控温反馈回路的设计是实现整个控温过程的关键,它的好坏直接影响控温精度。模拟控制系统其控制电路调节精度高、目标温度调节方便,有利于高稳定度的需求。要求能够根据外界环境温度变化控制恒温槽内的温度场变化最小而选取适当的控制策略,提升恒温晶体振荡器的频率温度特性。
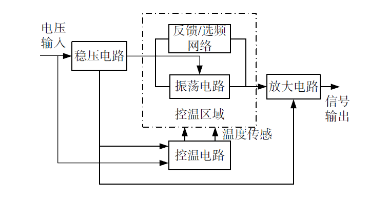
恒温晶体振荡器电路主要包括:稳压电路,振荡电路、控温电路、放大电路。

举例如下:
控温电路
精密恒温槽是利用晶体谐振器在零温度系数点附近频率温度系数小的特性,将晶体谐振器和振荡电路等器件维持在零温度系数点范围内,保证频率稳定度,控温电路采用了高精度直接放大式连续温度控制电路。

(晶诺威科技产OCXO恒温晶体振荡器10MHZ规格参数2-1)
电路板设计方面,印制板选用耐高温、耐稳定性等特性能够提升印制板在高温环境下的稳定性,利于高稳定度晶振的研制;电路板中的过孔设计采用树脂塞孔工艺,并且塞孔后沉铜确保表面平整,保证过孔在高温下能够保持温度一致性,提升信号的稳定性;选择高拐点且在拐点温度附近频率稳定度高的晶体谐振器;由于功率管为发热元器件,热敏电阻的位置应尽量靠近功率管,振荡电路、稳压电路、变容二极管等温度敏感器件均应放置在恒温槽内,尽可能保持在一个热梯度,以提高频率温度稳定性。在高低温下,通过对晶振内部热敏电阻阻值的测量可以推算出晶振核心控温区域的实际温度。
稳压电路
低噪声的电源设计,能够有效提升恒温晶体振荡器近端相位噪声指标。为保证稳压电路的稳定性,稳压电路采用低噪声线性稳压器,并通过将稳压器输出端连接到一个具有大的电源纹波抑制作用而同时具有低噪声特性的运算放大器来作为供电单元,设置合理的滤波电容,可以有效减少电源电压变化对晶振性能造成的影响,显著降低电源噪声。

(晶诺威科技产OCXO恒温晶体振荡器10MHZ规格参数2-2)