2026年01月30日 13:49:05 来源:浙江弘安传动有限公司 >> 进入该公司展台 阅读量:8
魏胜峰 包浩君 魏哓燕
(江阴兴澄特种钢铁有限公司)
江阴兴澄特种钢铁有限公司二分厂炼钢3#连铸机是目前世界上全弧形大圆坯连铸机。该连铸机为R17 m全弧形连续矫直3机3流圆坯连铸机,具备生产直径为φ500、φ600、φ700、φ800、φ900规格巨型圆坯能力。该连铸机引进的—— 结晶器液压振动,因为结晶器振动装置是连铸机的核心设备,结晶器振动控制的精度和稳定性是保障连铸机稳定运行、安全高效生产和产品质量的关键。但是该液压振动系统自投入使用以来,一直存在着突发性的乱振、停振现象,容易造成连铸机断流甚至中断生产的事故发生,影响了连铸机的正常生产。
1 设备概况及工作原理
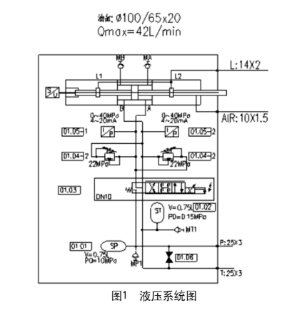
结晶器液压振动装置是由机械设备、液压伺服系统及电气控制系统组成,包括两个独立的振动单元;振动单元由底座,台架,导向装置,振动油缸等零部件组成。底座是振动装置的固定部分,通过导向键准确安装在底座支撑上;台架是振动装置的活动部分,用于支撑结晶器并与结晶器一起振动;底座和台架通过导向装置连接在一起,导向装置由4组预应力弹簧钢板组成,通过调整弹簧钢板的厚度与长度适应铸坯规格的变化;装有位移传感器和控制阀组的振动油缸是整套装置的动力源,通过改变活塞杆的升降速度和行程,可以得到不同的振动波形,达到改善铸坯表面质量的目的。液压系统是由液压站与液压伺服系统组成,其中最主要的伺服系统是由伺服油缸、伺服阀、压力传感器、位移传感器和蓄能器组成,如图1所示。

其工作原理是:电气控制系统采用PLC可编程控制器,以高速的采样频率将油缸内置的高精度位移传感器检测到的活塞杆位移反馈到系统PLC中,并与由HMI操作站设定参数生成的工艺振动曲线相比较,实时计算出位移偏差,按一定的控制算法计算调节量,输出控制信号经比例放大板放大后,控制伺服阀阀芯动作,从而按设定的波形和振动参数在线控制2个油缸做同频率不同振幅的振动,通过机械机构转化为仿弧形振动。
2 故障现象分析
3#连铸机从2009年5月份投产以来,结晶器液压振动一直用得不是很好,问题接连不断,故障重复发生。主要表现出以下几种故障现象。
,在连铸机开浇后几分钟时间,大概是引锭头被拉出结晶器铜管的时候,振动曲线有波动,报警位置跟随故障。这种故障很容易解决,一般只要将引锭头拉出结晶器铜管后就能恢复,严重的时候也可以通过将电气控制系统的电源拉断后再重新启动,就能恢复振动,一般不会对生产带来很严重的影响。
第二,在拉浇过程中,特别是拉浇到4 h以后,内弧位置曲线产生乱振现象,内弧位移数据乱跳,不能稳定下来。但是等停产后检查,又不能找到其乱振的原因,检查各项设备都正常。等下一个浇次重新开浇时,有可能又不会发生前面所发生的故障,但是有可能在再下一个浇次拉浇到4、5个小时的时候,又重复发生前面所说的故障,属于没有规律性的一个故障。
第三,在正常拉浇过程中,某一振动单元突然振动停止,报警,位置传感器读数故障,位置超限故障。这种故障发生后,将电气控制系统断电后重新启动,也不能恢复振动,只能中断生产,影响极大。
第四,在正常生产过程中,振动曲线有间断性的毛刺,一般情况下会自动恢复,在不能自动恢复的情况下,可以通过将电气控制系统的电源拉断后再重新启动,就能恢复振动。等停产后更换了振动单元伺服阀后就恢复正常。
第五,在连铸机刚开浇后的几分钟后,内外弧振动单元整个位置都在往下偏移,振动振幅越来越小且不在中心位置,油缸下腔压力达到系统压力,上腔压力几乎没有,导致振动报警停振。将电气控制系统的电源拉断后再重新启动,还是不能解决,重复同样的故障现象。
3 原因查找
通过连续几个月接连不断的跟踪现象,采集数据,分析曲线,组织攻关,终于对振动故障有了一定的了解,找到了相应的原因。
开浇过程中的振动故障,最主要的原因是由于生产操作人员在做引锭头的时候可能做得不是很好,导致在引锭头拉出结晶器铜管的时候摩擦阻力急剧增大,油缸腔内压力增大到系统压力,但还是不能满足振动的需求,导致振动报警位置跟随故 障。另外还有一种可能就是结晶器铜管的尺寸有偏差。
在正常生产到4 h以后所发生的振动故障,停产后重点检查了油缸的位置传感器输出信号、压力传感器输出信号、伺服阀的供电电压、指令信号等,未发现异常。后对生产过程中油缸的位置传感器处的环 境温度进行了跟踪,做了相应的温度曲线,发现在生产到4 h以后,油缸的位置传感器处的环境温度达到了90 ℃以上,而该位置传感器的正常使用环境温度是75 ℃,导 致了该位置传感器的数据不准确,从而引起了振动的故障。
在正常生产过程中振动的突然停止,停产后检查发现是油缸的位置传感器坏了,或者是位置传感器的插头脱焊,位置数据发生错误,在更换了位置传感器和插头后正常。
在正常生产过程中振动曲线出现的毛刺,停产后对电气控制系统进行了全面检查,未发现异常,更換伺服阀后正常。主要原因可能是液压系统的油液中有较大的污染物,堵塞伺服阀阀芯通道,造成振动的故障。
在开浇过程中发生的振动故障,一开始认为是振动台能力不够,对液压系统的压力进行了调整,但是效果几乎没有,后通过和设计单位的讨论分析,对结晶器铜管的锥度重新进行了设计计算,修改了铜管的尺寸,效果相当不错。
4 解决措施
对生产操作人员进行相应的培训,对离线结晶器铜管的尺寸进行检查校核,保证上线的结晶器铜管的尺寸符合要求。
与设计院一起重新设计了水冷系统,解决了油缸的位置传感器处的环境温度高的问题。对位置传感器及插头定周期进行检查,发现问题及时更换。提高液压系统的过滤精度,对滤芯的更换周期进行了调整,保证了液压系统的清洁度,减少了伺服阀的故障率。
与设计院一起讨论、计算,对结晶器铜管的锥度进行了修正。采取了上述措施之后,3#连铸机结晶器振动故障得到了有效控制,保障了生产的正常进行。
来源:《科技创新导报》2018
(版权归原作者或机构所有)