2026年01月31日 09:19:04 来源:浙江弘安传动有限公司 >> 进入该公司展台 阅读量:2
刘建涛
(山东鲁碧建材有限公司,山东济南,271100)
【摘 要】利用精益管理知识,组建团队对骨料线振动筛维保难题进行攻关,利用头脑风暴法制定措施,制作锰钢聚氨酯复合筛网,解决2YK2160振动筛3.2mm×3.2mm筛片频繁损坏难题,采用启发类比法设计碟簧防松装置,对VUS450一体化生产系统2565振动筛拉紧装置进行改善,解决了振动筛维保中的“老大难”问题。
【关键词】头脑风暴法;锰钢聚氨酯复合筛网;振动筛;碟簧
1 引言
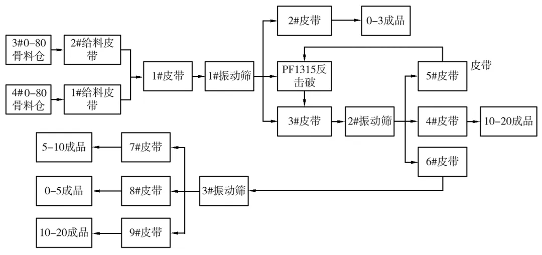
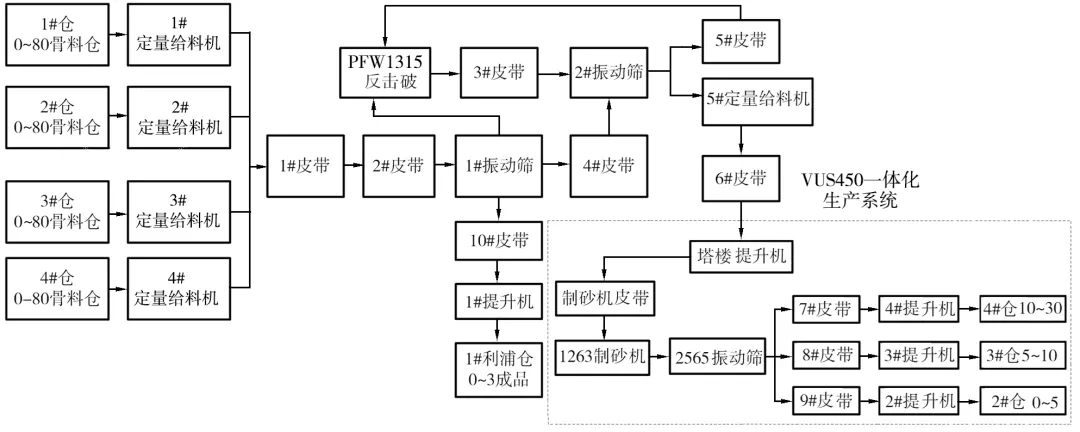
山东鲁碧建材有限公司矿山分公司两条骨料线(图1、图2)主要产品粒度为0-5 mm、5-10mm、10-20mm。各产线生产工艺流程如下:

图1 1#骨料线生产工艺流程

图2 2#骨料线生产工艺流程
两条骨料线在维保过程中出现的顽固性问题是1#骨料线的1#振动筛(型号:2YK2160)3.2mm×3.2mm筛网频繁损坏,2#骨料线VUS450一体化生产系统2565振动筛拉紧装置寿命短,更换频繁,我们在维保中依靠常规维保方式无法此类问题。具体问题描述如下:
一是因3.2mm×3.2mm筛孔小、筛丝细,在使用过程中经常会出现筛网断裂、撕裂、破损及糊筛子现象,筛片损坏及糊筛子情况如图3所示,每台振动筛一套筛网(5片)使用寿命仅6至7天,造成职工更换劳动量大,加剧材备费消耗。频繁停机更换筛网,不仅打乱正常的生产节奏,而且影响物料保供能力,制约经济效益的提升。

图3 3.2mm×3.2mm筛片损坏及糊筛子情况
二是VUS450一体化生产系统2565振动筛拉紧方式为普通压缩弹簧,运行过程中频繁松动,造成筛片张紧力减弱,运行过程中筛网张弛度受到影响,严重削弱筛片寿命,还会造成支撑梁断裂。图4所示:

图4 2565振动筛拉紧失效造成的次生问题
针对以上骨料线振动筛维保顽固性问题,我们成立改善团队,利用精益思想对以上问题进行改善,降低费用消耗,减轻职工劳动量。
2 改造优化内容
2.1针对3.2mm×3.2mm筛片频繁损坏问题改善
利用头脑风暴法查找问题原因,整理出以下原因:
(1)外部原因:筛网质量不佳;筛网丝径细,承载能力差。
(2)内部原因:钩板拉紧不到位,筛网紧固螺栓松动;筛网固定不可靠;筛网与承重梁之间为刚性接触,筛网与横梁反复拍打导致筛网断裂;骨料线两个班次更换筛网操作方法不一致。
(3)不可控原因:物料冲刷导致筛丝正常磨损断裂;因需求原因筛面上部0-30mm物料粒度大,严重磨损筛网。
经过分析,决定分别从可管控的外部原因和内部原因进行改善,以便有效解决该问题。
对于外部原因:一方面,对不同材质、不同类型的筛网进行试用(表1),解决筛网寿命不长的难题,从生产实际来看,采购的各类型筛网使用效果均不理想。
表1 不同材质不同类型筛网使用情况统计

另一方面,尝试采用增粗丝径的方式来延长筛网的使用寿命。通过测试发现,随着丝径的增加,筛面开孔率逐渐减小,筛分效率整体下降,证明筛丝直径选择要尽量小,这样才能在减少堵孔率的同时提高筛分效率,但是筛面与颗粒物料持续碰撞出现磨损,从而筛丝直径又不能太小。经过测试,选取直径为2mm的锰钢丝作为筛丝。
综合实验数据,将2mm锰钢丝制作“托网+基网”结构,“基网”选择3.2mm×3.2mm锰钢丝网用于筛分物料,“托网”选择筛孔8mm×8mm的锰钢丝网作为支撑体,用于支撑上部“基网”,两筛网在振动筛支承筋处包裹40mm宽的聚氨酯,将筛网长度方向筛丝统一弯成U形卡扣并包边,制成锰钢聚氨酯复合筛网,锰钢聚氨酯复合筛网尺寸如图5所示,锰钢聚氨酯复合筛网成品如图6所示。

图5 锰钢聚氨酯复合筛网尺寸

图6 锰钢聚氨酯复合筛网成品
针对内部原因:首先在筛面支承筋上加装聚氨酯压条,使筛面与筛体的接触由刚性接触变为柔性接触,从根本上解决振动过程中筛面和支承筋刚性冲击导致的筛丝断裂问题。其次在筛网上部加装聚氨酯压板替代原角铁式压板,使筛丝与角铁的刚性连接变为柔性连接,防止运转过程中出现筛丝沿角铁边沿断裂,制作的聚氨酯U形压板结构较好的防护紧固螺栓,避免物料冲刷螺栓,解决了因螺栓磨损出现脱落产生筛网损坏的难题。最后对边角钢进行优化,增加筛网张紧力,确保筛体整体拉紧,张紧装置各部结构如图7所示。

图7 张紧装置结构
在优化筛网结构和完善固定方式后,又对骨料线两个班组维修作业进行标准化管控,避免作业波动造成筛网损坏现象的发生。
锰钢聚氨酯复合筛网解决了2YK2160振动筛3.2mm×3.2mm小粒径筛网筛分效率不高、使用寿命短等长期困扰分公司生产的难题,更换周期延长至6个月一更换,设备运转率提升25%,材料费降低96%。锰钢聚氨酯复合筛网的双网结构使得上部“基网”正常磨损后可采用钢丝包扎“托网”缩小筛孔的方式继续生产,延长筛网近30%的寿命。
2.2 VUS450一体化生产系统2565振动筛拉紧方式改善
2565振动筛压缩弹簧在使用过程中,会受到物料湿度和设备振动的双重影响,再加上该部位受下落物料作用,部分筛分颗粒会卡嵌在弹簧内部,在频繁的冲击和振动下导致弹簧出现裂纹和断裂,筛网因松动而失效,影响生产稳定运行。经过改善小组系统分析讨论,受汽车后桥弹簧板使用启发,决定采用碟簧(图8所示)替换原压缩弹簧。
与其他类型弹簧相比,碟簧(图9所示)具有行程短、小变形、大承载能力、维修换装容易、经济安全性高等优点,经过多次试验我们选取材质为60Si2MnA的防松碟簧,叠合成碟簧组使用,强化锁紧功能,补偿预紧力。

图8 碟簧结构简图

图9 碟簧实物
该装置叠合使用后(图10所示),受表面摩擦阻力作用,吸收冲击和消散能量的作用更加显著,实现了较小空间内承受极大载荷的目的,筛片张紧力得到保障,使用两年多未见断裂、损毁现象,职工劳动强度大幅度降低。

图10 VUS450一体化生产系统2565振动筛碟簧安装图
3 应用情况介绍
3.1内部推广情况
(1)将小粒径锰钢聚氨酯复合筛网制作经验推广至内部2#骨料线S5×2760-2振动筛2.8mm×2.8mm筛网、VUS450塔楼2565振动筛5mm×5mm及VUS450一体化生产系统2565振动筛4.75mm×4.75mm筛网,使用绩效突出。
(2)2022年8月份对2#骨料线塔楼2565振动筛筛网进行优化,调整筛网尺寸,将筛网调整为2片4.25mm×4.25mm筛片和2片4.75mm×4.75mm筛片,将部分5mm以上物料筛选至5-10mm产品内,降低机制砂中2.5-5mm产品含量,保证了2#骨料线产品机制砂(0-5mm产品)细度模数,提升了公司经济效益。该复合筛网经久耐用,维保方便,对骨料产质量稳定发挥了重要作用。

图11 筛片优化后质量检测情况
(3)2565振动筛碟簧防松装置已连续使用两年多,未出现断裂、破损现象,支撑梁稳定可靠,更换后从未出现次生性问题。
3.2改善后整体绩效如下
(1)2YK2160振动筛设备运转率提升25%,职工劳动量降低96%,筛分效率提升35%,锰钢聚氨酯复合筛网年消耗量为2套,较未改造前材备费年节约23.44万元,材料费消耗降低96%。
(2)锰钢聚氨酯复合筛网在内部两条骨料线小粒径筛网中长期使用,年节约材备费50余万元。
(3)碟簧防松装置提升员工作业效率67%,职工劳动量大幅度降低。
4 结构优化创新点
4.1振动筛维保难题解决方法充分利用精益管理理念,从问题本源出发找原因,制定措施进行攻关,改善内容涵盖部件优化、结构改造、标准作业等方面,充分发挥一线职工聪明才智,撬动了员工脑力和智力,值得同行业管理人员借鉴。
4.2制作的锰钢聚氨酯复合筛网既有筛分效率高又兼具使用寿命长的优点,聚氨酯浇注层聚合不同筛网,实现了优势互补,体现了该结构的创新性。
4.3制作的锰钢聚氨酯复合筛网拉紧包边装置做到“托网”和“基网”两种不同筛网张紧度一致,从根源上解决了因张力不同造成筛网松动断裂的难题。
4.4制作的锰钢聚氨酯复合筛网双网结构有效解决了“基网”正常磨损后必须更换的难题,采用钢丝包扎“托网”缩小网孔的方式仍可满足生产,实现网体互补、连续生产,这是该复合筛网的又一创新点。
4.5设计的碟簧防松装置具有行程短、小变形、大承载优点,解决了原压缩弹簧寿命短、易损坏的难题,该装置设计具有性。
来源:中国砂石协会
(版权归原作者或机构所有)